咨詢熱線
0512-67951790
應用場景:管網式超細干粉滅火系統主要適用于變配電房、泵房、電纜隧道、電纜井、油庫、煙草倉庫、生產車間、大型物質倉庫、糧油倉、礦井、港口碼頭、機場機庫、汽車庫、廚房、物流庫、軍備庫等場所等多種場合。
0512-67951790
系統簡介
系統簡介:管網式超細干粉滅火系統是由高壓氮氣瓶組驅動滅火劑儲罐內的超細干粉滅火劑,通過管網輸送到設置在保護區的噴頭高速噴出,迅速滅火。適用于保護大空間全淹沒滅火及局部保護應用撲救大面積的火災。
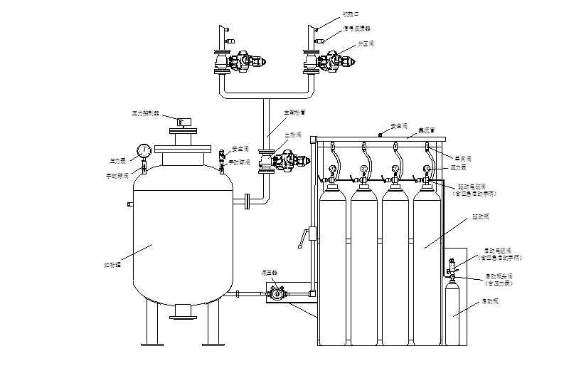
系統組成:管網超細干粉滅火系統由干粉罐、啟動瓶、啟動電磁閥、驅動瓶組、單向閥、集流管、減壓器、安全閥、壓力控制器、壓力表、出粉閥(電、氣動球閥)、輸粉管、噴嘴、信號反饋裝置等構成。 具有自動滅火、電氣手動滅火、機械應急手動滅火供用戶自行選擇。
技術參數
| 規格型號 | ZFP100AC(D) | ZFP300AC(D) | ZFP400AC(D) | ZFP500AC(D) | ZFP750AC(D) | ZFP1000AC(D) | ZFP1500AC(D) | |
| 滅火劑重量(Kg) | 100 | 300 | 400 | 500 | 750 | 1000 | 1500 | |
| 噴射時間(s) | ≤15 | ≤15 | ≤17.5 | ≤20 | ≤25 | ≤30 | ≤40 | |
| 干粉罐 | 容量(L) | 200 | 600 | 800 | 1000 | 1500 | 2000 | 3000 |
| 工作壓力(MPa) | 1.4 | |||||||
| 氮氣瓶組 | 氣體量(標態,L) | 4000 | 12000 | 16000 | 20000 | 30000 | 40000 | 60000 |
| 充裝壓力(MPa) | ≥10 | |||||||
| 鋼瓶數(個) | 1/70L | 2/70L | 2/80L | 3/70L | 4/80L | 5/80L | 8/80L | |
| 減壓閥 | 設計流量(m3/h) | 480 | 1440 | 1920 | 2400 | 3600 | 4800 | 6400 |
| 數量(只) | 1 | |||||||
| 干粉噴嘴 | 工作壓力(MPa) | 0.3~1.8 | ||||||
| 噴射率(Kg/s) | 1~3 | |||||||
| 使用溫度范圍(℃) | 普通材料:-20~+50 低溫材料:-40~+50 | |||||||
獨特優勢
系統應用場景
獲取 管網式超細干粉滅火系統 解決方案
0512-67951790
資質齊全
生產環境
聯系念海
蘇州市念海消防技術有限公司
服務熱線:0512-67951790 手機:17366438119 微信:17366438119 郵箱:sznianhai@163.com 公司地址:蘇州市姑蘇區福運路198號